工业物联网智能采集网关
化工企业原料罐区使用西门子1200PLC通过4G远程网关和Profinet转Profibus的协议转换网关实现与DCS系统进行通讯方案案例

一、 案例背景
在工业自动化飞速发展的今天,生产现场的布局日益分散与复杂。某大型化工企业为满足环保与安全要求,需将其原料灌区(主要由西门子S7-1200 PLC控制)与位于1公里外中央控制室的DCS系统进行数据整合与监控。DCS系统作为全厂的核心控制大脑,需要实时获取原料罐的液位、温度、压力及阀门状态等关键数据,并具备下发控制指令的能力。
然而,横亘在PLC与DCS系统之间的,不仅是物理上的千米距离,更有通信协议上的壁垒——S7-1200标配Profinet通信,而厂内现有的DCS系统仅支持传统的Profibus-DP协议。如何经济、高效、稳定地解决“远距离”和“协议转换”两大核心难题,成为项目成功的关键。
二、 项目痛点
在项目实施前,企业面临着以下几个严峻挑战:
1. 布线成本高昂且施工困难:长达1公里的通信电缆敷设,涉及挖沟、穿管、防爆施工等复杂工序,材料成本与人工费用极高,项目周期长。
2. 环境制约与维护不便:厂区道路、管线纵横,开挖施工可能影响现有生产,且后续线路一旦出现故障,排查难度大,维护成本高。
3. 协议不兼容,无法直接通信:西门子S7-1200的Profinet接口无法直接接入以Profibus为主站的DCS系统,需要有效的协议桥梁。
4. 对通信实时性与稳定性的高要求:生产数据需要实时、不间断地传输,任何延迟或中断都可能影响中央控制室的判断与决策。
三、 解决方案
经过深入的技术选型与方案论证,项目最终采用了以远创智控YC-GR90系列4G远程网关和YC-DPS-PN协议转换网关为核心的无缝集成解决方案。该方案完美规避了有线部署的弊端,并高效解决了协议互通问题。
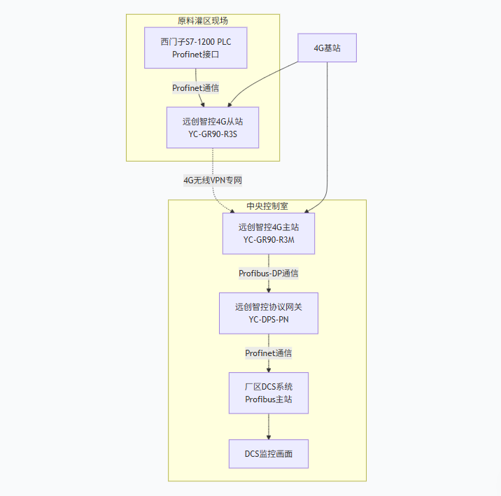
1. 核心设备组成:
远创智控4G网关主站 (YC-GR90-R3M) × 1:部署于DCS系统侧,作为Profibus主站,同时通过4G网络与从站建立无线连接。
远创智控4G网关从站 (YC-GR90-R3S) × 1:部署于西门子S7-1200 PLC侧,作为Profinet从站,采集PLC数据并通过4G网络上传至主站。
远创智控Profinet转Profibus网关 (YC-DPS-PN) × 1:部署于DCS系统侧,一端连接YC-GR90-R3M的Profibus接口,另一端以Profinet协议与虚拟主站通信,完成协议转换。
2. 方案拓扑与数据流:
数据流说明:
在原料灌区,S7-1200 PLC作为Profinet IO控制器,将YC-GR90-R3S识别为一个标准的Profinet从站,并将需要传输的数据映射到其输入输出模块中。
YC-GR90-R3S通过4G网络,与远在1公里外的YC-GR90-R3M主站建立安全、稳定的点对点VPN隧道,实现数据的透明传输。
YC-GR90-R3M主站将接收到的数据,通过其Profibus-DP接口,输出给YC-DPS-PN协议网关。
YC-DPS-PN网关在此扮演了关键角色,它将来自Profibus侧的数据,无缝转换并封装成Profinet报文,发送给DCS系统的Profibus主站卡。对于DCS系统而言,整个“无线链路+协议网关”就相当于一个本地的、标准的Profibus从站设备,无需任何软件修改即可直接集成。
四、 应用效果与实施前后对比
五、 行业应用前景推荐
此成功案例所展示的“无线+协议转换”融合方案,为众多面临类似挑战的行业提供了绝佳的范本,尤其在以下快速发展的领域前景广阔:
1. 智慧水务/水利行业:水库、泵站、污水处理厂等站点分散,距离遥远,迫切需要将现场PLC数据无线传输至中央调度中心。该方案可快速实现对水位、流量、设备状态的远程监控。
2. 新能源光伏/风电行业:光伏电场、风力发电机组分布广泛,环境恶劣,布线困难。利用4G/5G网关可实现发电数据、逆变器状态的集中监控与智能运维。
3. 智慧城市与管廊监控:城市管廊、智慧灯杆、充电桩网络等市政设施点位多且分散,该方案能快速构建低成本、易部署的物联网络。
4. 智能制造与离散工业:在大型厂区内,跨车间、跨产线的设备数据采集与MES/ERP系统集成,采用无线方案可极大减少车间内繁杂的布线,适应柔性生产的需求。
5. 环境监测与石油天然气:用于监测空气质量、水质或油田井口的远程RTU数据回传,在无网络覆盖的地区甚至可采用4G Cat1或NB-IoT网关,实现更低功耗的广域覆盖。
六、 总结
本案例中,通过巧妙地组合运用远创智控的YC-GR90 4G远程网关和YC-DPS-PN协议转换网关,成功构建了一条跨越千米的“无线数据桥梁”。这不仅一次性解决了长距离传输和协议不兼容两大核心痛点,更以远超传统有线方案的经济性、灵活性和实施效率,为企业带来了显著的价值。
实践证明,随着工业物联网(IIoT)技术的成熟,以4G/5G无线通信为代表的新型组网方式,正以其独特的优势,在流程工业与离散制造业的数字化转型中扮演着越来越重要的角色。该方案具有极高的可复制性和推广价值,是当前实现设备快速上云、数据远程交互的主流且高效的解决方案之一。
《具体内容配置过程及其他相关咨询请与武工留言交流》










